Stránka 1 z 1
E.G.R valve nepoculi ste o jeho vyradeni znefunkcnenim??
Napsal: 04.04.2010, 12:00
od Mino29892
E.G.R nepoculi ste o jeho vyradeni s prevadzky alebo odstraneni...udajne to ma pridat par konikov pod kapotu neviem co je natom pravdy.....a neviete ci to ma alebo bude mat vpliv na motor a jeho funcnost? vdaka za postrehy

- img003.jpg (84.87 KiB) Zobrazeno 34001 x
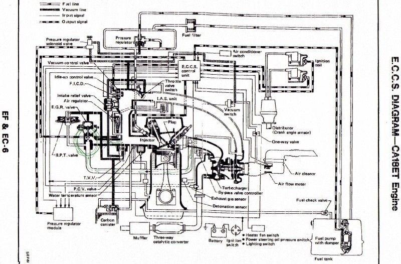
tu je to vytiahnute z manualu ak sa dotoho dakto rozumie

- img004.jpg (156.21 KiB) Zobrazeno 34002 x
diki za pomoc
Re: E.G.R valve nepoculi ste o jeho vyradeni znefunkcnenim??
Napsal: 04.04.2010, 12:08
od slik85
vse vyhodit
Re: E.G.R valve nepoculi ste o jeho vyradeni znefunkcnenim??
Napsal: 04.04.2010, 13:15
od Design
Použij funkci hledat už to tu je.
Re: E.G.R valve nepoculi ste o jeho vyradeni znefunkcnenim??
Napsal: 04.04.2010, 14:25
od jsadik
Když to vyhodíš ani nepoznáš rozdíl.To vedení co to přepouští zpátky do sání je věčně uplně zanesený, že ani nefunguje. Pokud se v tom chceš vrtat vyhoď to, pokud ne, odpoj ovládaní a kašli na to.
Re: E.G.R valve nepoculi ste o jeho vyradeni znefunkcnenim??
Napsal: 04.04.2010, 15:06
od Mino29892
no chcel by som to vyhodit co setko stade moze ist prec???E.G.R aj B.P.T?? a este daco??? diki moc.....
takze staci ked to vypojim tam pri klapke...a odtade setko vyhazem???
foto 1

- DSC01751.jpg (119.55 KiB) Zobrazeno 33927 x
foto 2

- DSC01750.jpg (78.01 KiB) Zobrazeno 33930 x
foto 3

- DSC01752.jpg (57 KiB) Zobrazeno 33932 x
diki moc za pomoc ludia
Re: E.G.R valve nepoculi ste o jeho vyradeni znefunkcnenim??
Napsal: 04.04.2010, 19:10
od slik85
po tom liatinovom ventile ti ostane dira tam si vyrom zaslepku zrovneho plechu
Re: E.G.R valve nepoculi ste o jeho vyradeni znefunkcnenim??
Napsal: 04.04.2010, 20:56
od Mino29892
slik85 píše:po tom liatinovom ventile ti ostane dira tam si vyrom zaslepku zrovneho plechu
no hej tam zaslepku a ten zvisok povyhadzovat ako na fotkach??
Re: E.G.R valve nepoculi ste o jeho vyradeni znefunkcnenim??
Napsal: 04.04.2010, 21:01
od slik85
hej na obrazku 2 napravo to co drzi na dvoch sroboch a zvysok zaslep a nezabudni zavarit aj vystup na vyfukovych zvodech